
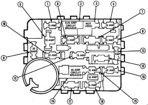
| Numer | Prąd(A) | Funkcja |
| 1 | 15 |
Światła stopu, lampy ostrzegające o zagrożeniach, kontrola prędkości
|
| 2 | 8.25 |
Wyłącznik: wycieraczka przedniej szyby, pompa spryskiwacza przedniej szyby, wycieraczka interwałowa, wskaźnik poziomu płynu spryskiwacza
|
| 3 | – |
Nieużywany
|
| 4 | 15 |
Lampy tylne, światła postojowe, światła obrysowe boczne, oświetlenie iluminacyjne w zestawie wskaźników, lampy oświetlenia
|
| 5 | 15 |
Włącz lampy sygnalizacyjne, lampy zapasowe, moduł płynów, podgrzewany przekaźnik tylnej szyby
|
| 6 | 20 |
Sprzęgło układu klimatyzacji, podgrzewane okno tylnej szyby, zwolnienie pokrywy bagażnika, moduł kontroli prędkości, wyświetlacz zegara / radia, pozycjoner przepustnicy układu klimatyzacji, przekaźniki oświetlenia dziennego / nocnego
|
| 7 | – |
Nieużywany
|
| 8 | 15 |
Układ świateł, dźwiękiem ostrzegawczym, odblokowaniem drzwi paliwa, radiem, lusterkiem elektrycznym
|
| 9 | 30 |
Silnik dmuchawy nagrzewnicy
|
| 10 | 20 |
Flash-to-Pass, przekaźnik ostrzegający o niskim poziomie oleju
|
| 11 | 15 |
Radio, odtwarzacz taśm, dźwięk Premium, korektor graficzny
|
| 12 | 15 |
System poduszek powietrznych
|
| 13 | 5 |
Lampki oświetlenia klastra instrumentów, radio, klimatyzacja, lampy z jesionu, lampa podłogowa "PRNDL"
|
| 14 | 20 |
Wyłącznik: Elektryczne szyby
|
| 15 | 15 |
Światła przeciwmgielne
|
| 16 | 20 |
Klakson, zapalniczka cygarowa
|
| 17 | – |
Nieużywany
|
| 18 | 15 |
Lampki wskaźnika ostrzegawczego, pozycjoner elektromagnesu przepustnicy, moduł niskiego poziomu paliwa, podwójny budzik czasowy, obrotomierz, przekaźnik biegu jałowego silnika, moduł płynu / wyświetlacz
|



